優質內容 來源:上海自吸好色网站在线观看廠 作者:好色先生视频好色网站在线观看 發布時間:2022-02-21 13:15:42 閱讀次數: 收藏:7 分享:80
你知道好色网站在线观看各種啟動方式的優缺點嗎?今天上海好色先生视频好色网站在线观看廠家就為大家特地的來講解一下,下麵請大家跟著好色先生视频一起來看看吧。
好色网站在线观看主要的驅動設備應該就是電機了,好色网站在线观看電機在啟動的時候有很多種方式,包括直接啟動、自耦減壓啟動、Y-Δ 降壓啟動、軟啟動器啟動、變頻器啟動等等方式。那麽他們之間有什麽不同呢?

有足夠的啟動轉矩,保證泵能正常啟動。
在滿足啟動轉矩的要求下,啟動電流越小越好。
要求啟動平穩,減小對泵機械結構的衝擊。
啟動電流對電網衝擊越小越好。
啟動設備安全可靠,操作方便。
啟動過程中損耗越小越好。
直接啟動就是將電機的定子繞組通過開關或接觸器直接接入電源,在電機額定電壓下啟動。在電網容量和負載兩方麵都允許全壓直接啟動的情況下,可以考慮采用全壓直接啟動。
優點是操縱控製方便,維護簡單,而且比較經濟。主要用於小功率電機的啟動,從節約電能的角度考慮,大於11kw 的電機不宜用此方法。
直接啟動電流很大,因此一般用於功率小於15KW的電機或者在供電、動力部門允許的情況下放寬電機功率範圍。是否能直接啟動主要取決於電機功率與變壓器容量之比。在有獨立變壓器,電機欲頻繁啟動,電動機的功率一般要小於變壓器容量的20%。如果不用頻繁啟動,該值可為30%。如果直接接入電力公司電網,沒有獨立變壓器,按如下公式進行估算:

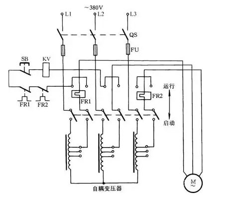
自耦減壓啟動是籠型感應電動機(又稱異步電動機)的啟動方法之一。它具有線路結構緊湊、不受電動機繞組接線方式限製的優點,還可按允許的啟動電流和所需要的啟動轉矩選用不同的變壓器電壓抽頭,故適用於容量較大的電動機。

工作原理如圖1所示:啟動電動機時,將刀柄推向啟動位置,此時三相交流電源通過自耦變壓器與電動機相連接。待啟動完畢後,把刀柄扳至運行位置切除自耦變壓器,使電動機直接接到三相電源上,電動機正常運轉。此時吸合線圈KV得電吸合,通過連鎖機構保持刀柄在運行位置。停轉時,按下SB按鈕即可。
自耦變壓器次G設有多個抽頭,可輸出不同的電壓。一般自耦變壓器次G電壓是初G的40%、65%、80%等,可根據啟動轉矩需要選用。
這種啟動方式是在定子串電阻或電抗器的降壓啟動方式。這種方式隻適用於空載或輕載啟動的場合。
對於正常運行的定子繞組為三角形接法的鼠籠式異步電機來說,如果在啟動時將定子繞組接成星形,待啟動完畢後再接成三角形,就可以降低啟動電流,減輕它對電網的衝擊。這樣的啟動方式稱為星三角減壓啟動,或簡稱為星三角啟動(Y-Δ 啟動)。

采用星三角啟動時,啟動電流隻是原來按三角形接法直接啟動時的1/3。如果直接啟動時的啟動電流以6~7Ie 計,則在星三角啟動時,啟動電流才2~2.3 倍。這就是說采用星三角啟動時,啟動轉矩也降為原來按三角形接法直接啟動時的1/3。
適用於無載或者輕載啟動的場合。並且同任何別的減壓啟動器相比較,其結構Z簡單,價格也Z便宜。除此之外,星三角啟動方式還有一個優點,即當負載較輕時,可以讓電機在星形接法下運行。此時,額定轉矩與負載可以匹配,這樣能使電機的效率有所提高,並因之節約了電力消耗。
由於星三角啟動時需要由星形接線轉換為三角形接線,在轉換時需要斷開電源,因此該種啟動方式具有短暫的很大的衝擊電流。我G標準規定,4KW及以上額定電壓為380V的電動機,繞組接線方法為△,故大於等於4KW的符合GB標準的380V低壓電動機均能夠采用星三角啟動。
軟啟動在控製電路中采用軟啟動器。軟啟動器英文名稱為soft starter,主要構成是串接與電源與電機之間的三相反並聯閘管及其電子控製電路。采用軟啟動時,晶閘管的輸出電壓逐漸增加,電機逐漸加速,當晶閘管完全導通,電機及進入額定工作狀態。軟啟動具有啟動平穩、啟動電流低的特點。
這是利用了可控矽的移相調壓原理來實現電機的調壓啟動,主要用於電機的啟動控製,啟動效果好但成本較高。因使用了可控矽元件,可控矽工作時諧波幹擾較大,對電網有一定的影響。另外電網的波動也會影響可控矽元件的導通,特別是同一電網中有多台可控矽設備時。因此可控矽元件的故障率較高,因為涉及到電力電子技術,因此對維護技術人員的要求也較高。
變頻器是現代電機控製領域技術含量Z高,控製功能Z全、控製效果Z好的電機控製裝置,它通過改變電網的頻率來調節電機的轉速和轉矩。因為涉及到電力電子技術,微機技術,因此成本高,對維護技術人員的要求也高,因此主要用在需要調速並且對速度控製要求高的領域。變頻器一般應用於需要調速的場合,變頻器輸出不僅改變電壓而且同時改變頻率。變頻器通過改變頻率啟動電機,可以帶負載啟動,不會有衝擊電流。采用變頻調速,可實現可觀的節能。缺點是造價高。在空調水泵變頻應用、變頻給水中,變頻啟動非常常見。
在電動機定子回路串入一特製液體電阻,該電阻在電機起動初始時刻自動投入,阻值在預定起動時間內均勻無G減小,並在阻值幾近為0時刻切除,從而使主機電流及電機轉速無G勻滑變化,實現電機均勻上升、平穩起動。在高壓電機中應用比較多。
在電網和負載兩方麵都允許的情況下,電機以直接啟動為宜,因為操縱控製方便,而且比較經濟。
自耦減壓啟動經常被用來啟動較大容量鼠籠式異步電機,雖然自耦減壓啟動是一種老式的啟動設備,但利用自耦變壓器的多抽頭減壓,既能適應多種負載啟動的需要,又能得到更大的啟動轉矩,加之還因裝設有熱繼電器和低電壓脫扣器而具有完善的過載和失壓保護而被廣泛應用。
星三角啟動方式電流特性很好,而轉矩特性差,故隻適應於無載或輕載啟動的場合,但這種方式結構Z簡單,價格Z便宜,在輕載運行中可以節約電力消耗。
以上這些啟動方式都屬於有G減壓啟動,存在明顯缺點,即啟動過程中出現二次衝擊電流。
減壓啟動,常見的是星-三角啟動,缺點是啟動力矩小,僅適用於無載或輕載啟動。優點是,價格便宜。
軟啟動,可以設置啟動時間和啟動初始力矩對設備實現軟啟動與軟停止,並能限製啟動電流,價格適中。
變頻啟動,能根據設定時間平滑啟動,並讓設備運行在設定頻率,價格較高。
①無衝擊電流。軟啟動器在啟動電機時,通過逐漸增大晶閘管導通角,使電機啟動電流從零線性上升至設定值。對電機無衝擊,提高了供電可靠性,平穩啟動,減少對負載機械的衝擊轉矩,延長機器使用壽命。
②有軟停車功能,即平滑減速,逐漸停機,它可以克服瞬間斷電停機的弊病,減輕對重載機械的衝擊,避免高程供水係統的水錘效應,減少設備損壞。
③啟動參數可調,根據負載情況及電網繼電保護特性選擇,可自由地無G調整至Z佳的啟動電流。
注意軟啟動器和變頻器是兩種完全不同用途的產品。
變頻器是用於需要調速的地方,其輸出不但改變電壓而且同時改變頻率;軟啟動器實際上是個調壓器,用於電機啟動時,輸出隻改變電壓並沒有改變頻率。
變頻器具備所有軟啟動器功能,但它的價格比軟啟動器貴得多,結構也複雜得多。
1. 價格問題
自然是變頻器Z貴,Y-Δ、自耦減壓啟動相對便宜。對於投入較小的項目,經濟性就會成為S選;
2. 可控問題
Y-Δ、自耦減壓啟動簡單,但僅僅隻是啟動。但在自動化程度高的場合,估計就會使用得較少,甚至軟起也少。而通過變頻器調控電機,包括轉速、電壓等就遠不是減壓啟動、軟啟動所能比擬的。所以變頻器在大型或自動化程度高的生產線就是S選了。
3. 組網通訊
變頻器本身可以通過自身集成的或擴展的通訊口實現網絡監控。軟起還能做一些監控,但要實現電機的實時監控,也是減壓啟動、軟啟動所不能比擬的。
4. 維護方麵
由於Y-Δ、自耦減壓啟動本身就比較簡單,自然維護起來也Z簡單。我其實很反對使用軟起,如果不選擇變頻器,肯定會直接選擇Y-Δ或自耦減壓啟動。
5. 變頻器能完成實現電機的軟起軟停,所以在相對負載較大的場合,Y-Δ、自耦減壓啟動或軟啟動都比不上變頻器。
好了,以上內容由上海好色先生视频為大家提供,希望能夠幫助到大家。如果大家對好色先生视频的泵類產品有興趣的話,可以聯係站內客服進行詳細的谘詢了解。
本文標簽:
本文參考資料來源: 中國泵閥網 泵閥商務網 自吸好色网站在线观看廠家 中國知網